
1、引言
鋼鐵工業是國民經濟重要基礎產業,能源消耗量約占全國工業總能耗的16%,廢水和固體廢棄物排放量分別占工業排放總量的15%和18%,是節能減排的重點行業。在鋼鐵企業中,燒結工序能耗僅次于煉鐵工序,占總能耗的10%~12%,節能潛力很大。在燒結工序總能耗中,有近50%的熱能以燒結機煙氣和冷卻機廢氣的形式排入大氣。由于燒結冷卻機廢氣為中低溫廢氣,溫度在150℃~450℃之間,且波動范圍較大,加上此前余熱回收技術的局限,燒結余熱利用往往是投資高,效率低,投資回收周期長,長期以來得不到有效利用。隨著國內燒結機面積不斷的擴大,燒結礦生產效率越來越高,其在冷卻過程中產生的廢氣所攜帶的熱量已經引起了人們的高度關注。國內自主設計、制造的燒結機余熱發電機組也發展起來。
2、燒結余熱循環利用介紹
燒結余熱回收主要有兩部分:一是燒結機尾部廢氣余熱,二是熱燒結礦在冷卻前空冷時產生的廢氣余熱。這兩部分廢氣所含熱量約占燒結總耗能的50%,充分利用這部分熱量是提高燒結能源利用效率,顯著降低燒結工序能耗的途徑之一。
目前,國內燒結廢氣余熱回收利用主要有三種方式:一是直接將廢煙氣經過凈化后作為點火爐的助燃空氣或用于預熱混合料,以降低燃料消耗,這種方式較為簡單,但余熱利用量有限,一般不超過煙氣量的10%;二是將廢煙氣通過熱管裝置或余熱鍋爐產生蒸汽,并入全廠蒸汽管網,替代部分燃煤鍋爐;三是將余熱鍋爐產生蒸汽用于驅動汽輪機組發電。
3、青島鋼鐵集團2*240㎡燒結余熱發電工藝介紹
此次改造燒結余熱發電工程設計發電能力14000kW。由一臺30噸蒸汽量的雙壓余熱鍋爐和一臺15兆瓦補汽凝汽式汽輪發電機組成。具體工藝流程見圖1。
圖1青島鋼鐵集團煉鐵廠燒結余熱發電工藝流程圖

圖2青島鋼鐵集團煉鐵廠燒結余熱余熱回收現場圖
通過引風機將帶冷機1號、2號煙囪的煙氣引出,混合后進入高效余熱鍋爐,加熱鍋爐內的水產生過熱蒸汽和低壓飽和蒸汽,供給汽輪機發電。但是在這個過程中引風機排出煙氣溫度仍在150℃以上,這部分煙氣熱量也是可以再次循環利用的。此次燒結余熱發電配備循環風機一臺,配套西安西瑪YPTKK630-6(10kV /1800kW)變頻調速三相異步電動機一臺,啟動方式采用變頻啟動。引風機排出的煙氣經過三通擋板閥一部分排向大氣,一部分經循環風機增壓后返回環冷機風池。既作為冷卻介質冷卻燒結礦,同時提高環冷機排煙溫度。
燒結余熱發電是一項將燒結廢氣余熱資源轉變為電力的節能技術。該技術不產生額外的廢氣、廢渣、粉塵和其他有害氣體,能夠有效提高燒結工序的能源利用效率,平均每噸燒結礦產生的煙氣余熱回收可發電20kW·h,折合噸鋼綜合能耗可降低約8千克標準煤,從而促進鋼鐵企業實現節能降耗目標。
4、風機負載節能分析
一般異步電動機的同步轉速為:n1=60f/p
而異步電動機轉速n與同步轉速n1存在一個滑差關系: n= n1(1-s)=60f/p(1-s)
由上式可以得到,改變異步電動機的轉速可以通過改變f、p、s可以達到。
針對某一電動機而言p是一定的,而通過改變s進行調速空間非常小,所以變頻調速通過改變定子供電頻率f來改變同步轉速是異步電動機的最為合理的調速方法。
若均勻地改變供電頻率f,即可平滑地改變電動機的同步轉速。異步電動機變頻調速具有調速范圍寬、平滑性較高、機械特性較硬的優點,目前變頻調速已成為異步電動機最主要的調速方式,在很多領域都獲得了廣泛的應用。
根據流體力學相似定律: Q1/Q2=n1/n2 輸出風量Q與轉速n成正比;
H1/H2=(n1/n2)2輸出壓力H與轉速n2正比;
P1/P2=(n1/n2)3輸出軸功率P與轉速n3正比。
當風機風量(水泵流量)需要改變時,如調節風門(閥門)的開度,則會使大量電能白白消耗在閥門及管路系統阻力上。如采用變頻調速調節風量(流量),可使軸功率隨流量的減小大幅度下降。變頻調速時,當風機(水泵)低于額定轉速時,理論節電為:
E=〔1-( n′/n) 3〕×P×T (kW·h)
式中: n——額定轉速
n′—— 實際轉速
P——額定轉速時電機功率
T——工作時間
可見,通過變頻對風機(水泵)進行控制,不但節能而且大大提高了設備運行性能。以上公式為變頻節能提供了充分的理論依據。
5、高壓變頻器選型及變頻調速方案
5.1變頻器選型
經過大量的技術論證,并且對目前高壓變頻器市場充分考查后,選用了希望森蘭科技股份有限公司生產的SBH-100-1800高壓變頻器對循環風機進行變頻控制,不但節約能源而且大大提高了設備運行性能。
表1 循環風機電機參數:
型號 | YPTKK630-6 | 額定電壓 | 10000V | 額定電流 | 126.5A |
額定功率 | 1800kW | 額定頻率 | 50Hz | 額定轉速 | 990r/min |
功率因數 | 0.86 | ||||
生產廠家 | 泰豪沈陽電機有限公司 | ||||
表2 森蘭變頻SBH-100-1800高壓變頻器技術參數:
變頻器容量(kW) | 1800 | 模擬量輸入 | 0~10V/4~20mA可選 |
適配電機功率(kW) | 1800 | 模擬量輸出 | 0~10V/4~20mA可選 |
額定輸出電流(A) | 130 | 加減速時間 | 0.1~3600S |
額定輸入電壓(V) | 10000V(-20%~+15%) | 運行環境溫度 | -10~40度 |
輸入功率因數 | >0.96 | 通訊 | 內置RS485,支持Modbus-RTU以及Profibus-DP協議 |
變頻器效率 | 額定負載下>0.97 | 冷卻方式 | 強迫風冷 |
輸出頻率范圍(Hz) | 0~60HZ | 環境濕度 | 20%-90%RH,無凝結 |
輸出變頻分辨率(Hz) | 0.01 | 安裝海拔高度 | <1000m |
過載能力 | 120%允許1分鐘,160%立即保護。 | 防護等級 | IP30 |
5.2變頻調速方案
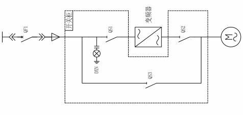
通過對循環風機動力系統的研究、分析,綜合其中存在的問題,以“先保證系統安全可靠,結構合理,提供最佳性價比方案”的原則對系統進行方案設計,決定采用一拖一手動方案。其一次電路如圖3所示:

圖3 此項目高壓變頻一次電路
QS1,QS2,QS3為3個高壓隔離開關,要求QS2和QS3不能同時閉合,在機械上實現互鎖!QS1和QS2閉合,風機變頻運行;QS1和QS2斷開,QS3閉合,風機工頻運行。

圖4 森蘭高壓變頻在燒結余熱回收應用現場圖
5.3高壓變頻調速系統優勢
(1)電機拖動風機可實現軟起動,控制電機的啟動電流。變頻改造后降低啟動電流,減少對電網側的沖擊,提高繞組承受力,降低電機的維護成本,增長電機的壽命;同時大大減小了對風機設備的沖擊,降低維護成本,延長風機使用壽命。
(2)可實現線性調速,通過對電機轉速的調節控制風機風量滿足工藝生產;同時離心風機是平方轉矩負載,能耗是與電機的轉速成立方比,從而達到節能效果。
(3)系統設有就地和遠方兩種控制途徑,就地控制是在變頻器處通過變頻器觸摸屏進行操作或應急處理;遠方控制是在控制室內進行.在這種工作方式下,操作員通過DCS系統的頻率給定信號,調節變頻器,改變電機轉速,達到調節風量的目的。
(4)信息傳遞:變頻器可以實現與機組DCS系統的雙向信息傳遞。變頻器可提供給DCS系統如下參量:輸出轉速、輸出電流等反饋信息,通過4~20mA電流源模擬量輸出;同時提供給DCS的開關量有:變頻器遠程控制指示,就緒,運行,輕故障,重故障指示狀態信息。變頻器接收的DCS的模擬量信號為頻率給定,開關量為遠方啟/停、復位信號等。通過變頻器與DCS信號的交換,實現遠程控制及監視變頻運行各類數據功能,提高工藝生產自動化水平。
(5)完備的保護功能:過流,過壓,欠壓,輸入輸出缺相,輸出短路,輸出接地,變頻過熱,電機過載,失速防止,電機過熱等保護。
(6)系統的變頻風機實現變頻供電和電網供電相互切換運行,可手動切換,當變頻器發生異常后,風機仍需要運行,這時可將電機切換到工頻電網起動,增加風機系統運行可靠性。
6、現場應用及節能效果
(1)現場應用情況
此燒結余熱發電項目自投產以來運行良好。由于余熱發電項目是余熱回收實現效益最大化,但在生產過程中首先保證燒結礦的冷卻質量再談余熱回收。這就要求冷卻風鼓風量與引風量有個良好的匹配問題。在這個問題上循環風機變頻器發揮了重要作用。通過變頻器調節循環風機的轉速,來調節冷卻機的鼓風量,使燒結礦冷卻效果良好同時又使發電量最大化。
(2)節能效果
在正常生產情況下,本臺循環風機變頻器運行頻率在25-35Hz,高壓側輸入電流在45-70A。與同功率電機工頻運行狀況比較,變頻改造后循環風機節能效果十分明顯。
7、結論
近幾年,隨著雙壓、閃蒸發電和補汽蒸汽式汽輪機在技術上獲得突破,燒結余熱發電技術已逐漸進入成熟階段,同時其在節能環保、減少污染排放、經濟效益等方面的顯著優勢使得其發展迅速。燒結余熱發電系統循采用希望森蘭高壓變頻器,不但操作方便、維護量小,而且有明顯的節能效果。通過變頻對風機(水泵)進行控制,再次實現節能項目中的設備節能,具有顯著的經濟效益和社會效益。此次希望森蘭高壓變頻對燒結余熱回收循環風機改造的優異表現得到了客戶的高度認可和一致好評,值得大力推廣。